- 3.8
- T10/T12
- 200
- T18
- 3.6
- 2
- 32-CVF
- 10
低圧開閉器
配電制御器選定スケール(三菱電機高効率(IE3)モータへの適用)

ご使用のモータ容量を選択すると対応した機種を選定できます。
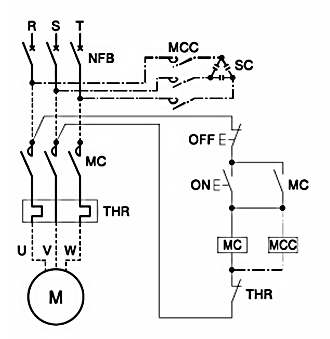
三相モータのじか入れ始動
注意事項
- 1.電磁開閉器は、三菱電機高効率(IE3)モータ SF-PR形の特性から選定しています。また、電気的耐久性は各モータ容量における各仕様(極数、電圧、周波数)の最大電流から選定しています。電気的耐久性が不足する場合は容量アップを検討してください。
- 2.接続電線サイズは周囲温度40℃で金属管配線(3本以下)を行う場合の内線規程(1340節)に基づいたHIV電線の選定を示します。
- 3.進相コンデンサ(SC)容量の選定は内線規程(3335節-4)によります。本選定表では4極三相誘導モータにおける取付容量を示します。
- 4.進相コンデンサ用電磁接触器の選定は直列リアクトルなし、並列バンクなしで閉路時突入電流波高値はコンデンサ定格電流の20倍以内、電気的耐久性20万回程度の場合を示します。
- 5.サーマルリレーの形名は標準形2素子で示していますが、欠相保護が必要な場合は2E付3素子(TH-□KP形)を推奨しています。
- 6.始動電流・時間によってサーマルトリップが予想される場合は、飽和リアクトル付の適用や始動時サーマルリレーを短絡するなどの方法を検討してください。なお、既設モータからIE3モータへの置き換えでサーマルトリップが発生した場合には、モータの熱特性カーブとの保護調整が可能な範囲で調整つまみをモータ定格電流の110%を目安に上げて調整してください。それでもサーマルトリップが回避できない場合は、飽和リアクトル付への変更他を検討してください。

モータ容量
| モータ形名 | SF-PR | |||
| 200~220V |
|
|
|
|
| 400~440V |
|
|
|
|
| 200~220V | 進相コンデンサ(SC)容量 |
|
|
|
| 400~440V | ||||
| 200~220V | 進相コンデンサ用電磁接触器(MCC)形名 |
|
|
|
| 400~440V |
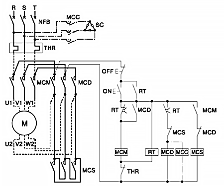
三相モータのスターデルタ始動
注意事項
- 1.結線図は、3接触器方式の場合を示します。
- 2.三菱電機高効率(IE3)モータ SF-PR形の特性から、各モータ容量における各仕様(極数、電圧、周波数)の最大電流から選定しています。
- 3.電気的耐久性は3接触器式のとき30万回、2接触器式のとき10万回です。
- 4.始動用電磁接触器(MCS)の選定は上図による主回路デルタ短絡および制御回路で接続した場合に適用可能です。なお、内部配線で1b接点が必要であるため、S-T10は補助接点1b付またはS-T12を選定ください。
- 5.スター接続による始動時間はタイマ(RT)により10秒以内にセットしてください。(10秒を超える場合は、MCS.THR. 接続電線の選定の再検討が必要です。)
- 6.接続電線サイズは周囲温度40℃で金属管配線(3本以下)を行う場合の内線規程(1340節)に基づいたHIV電線の選定を示します。
- 7.進相コンデンサ(SC)容量の選定は内線規程(3335節-4)によります。本選定表では4極三相誘導モータにおける取付容量を示します。
- 8.進相コンデンサは図の位置に接続してください。進相コンデンサ用電磁接触器の選定は直列リアクトルなし、並列バンクなしで閉路時突入電流波高値はコンデンサ定格電流の20倍以内、電気的耐久性20万回程度の場合を示します。
- 9.始動電流・時間によってサーマルトリップが予想される場合は、飽和リアクトル付の適用や始動時サーマルリレーを短絡するなどの方法を検討してください。なお、既設モータからIE3モータへの置き換えでサーマルトリップが発生した場合には、モータの熱特性カーブとの保護協調が可能な範囲で調整つまみをモータ定格電流の110%を目安に上げて調整してください。それでもサーマルトリップが回避できない場合は、飽和リアクトル付への変更他を検討してください。

モータ容量
| モータ形名 | SF-PR | |||
| 200~220V |
|
|
|
|
| 400~440V |
|
|
|
|
| 200~220V | 進相コンデンサ(SC)容量 |
|
|
|
| 400~440V | ||||
| 200~220V | 進相コンデンサ用電磁接触器(MCC)形名 |
|
|
|
| 400~440V |
2接触器方式の場合の「始動用電磁接触器」はこの欄で選定します。